【成果推介】一种基于忆阻器的无感四维混沌系统电路设计与实现
【技术名称】一种基于忆阻器的无感四维混沌系统电路设计与实现
【应用行业】电气设备
【技术领域】非线性电子电路
【知识产权】发明专利
【成果完成单位】华中师范大学
【成果完成人姓名】瞿少成、陈尧、罗静、万洪波、徐托
【成果完成时间】2019-10-25
【专利号】CN201911023894.5
【授权日期】2023-06-06
【技术成熟度】已有样品
【应用背景】简单来讲,忆阻器是一种具有记忆性能力的非线性电阻类器件,其物理量通常代表电荷与磁通量间的关系。由于其具有记忆性能力的非线性性质,且容易构建混沌系统,而被相关学者广泛应用。目前忆阻器的研究虽取得一些成果,但大多价格昂贵,仍主要采用等效模型构建的方法来进行相应的应用。混沌系统电路是现代非线性电路的一个重要研究内容,其在保密通信及扩频通信等领域已有广泛的应用。蔡氏电路就是一种有代表性的混沌系统电路,其结构简单且相关变量具有丰富的非线性混沌动力学的特点。但是蔡氏电路对其所需电感的要求性较高,在实际电路中较难实现。为解决此问题,多数学者依据其状态方程将系统模块化后再进行相关电路设计。虽然这样也能实现相应的电路设计,但其改变了电路的结构本质,增大了误差及成本。
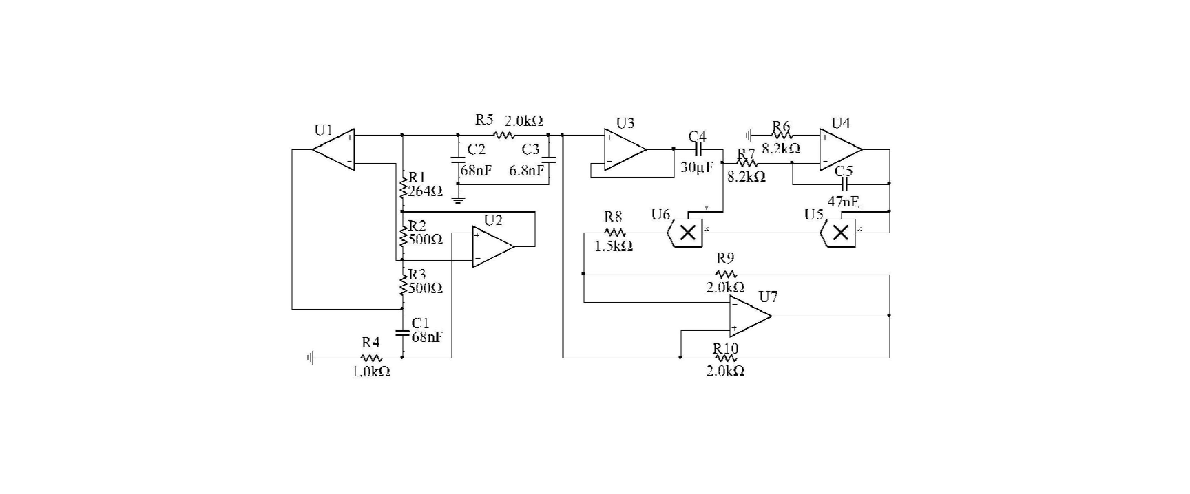
【成果简介】该成果提出一种基于忆阻器的无感四维混沌系统电路设计与实现方法,属于非线性电子电路领域。该成果首先基于三次型忆阻器模型,并根据经典的蔡氏混沌电路结构设计了一个一阶四维混沌系统;然后在此基础上对电路进行了优化设计,在保护其电路结构不变的条件下将所需接地电感等效替代,最终构建一种可实现的基于忆阻器的无感四维混沌系统电路。该成果的混沌系统结构简单,电路实现稳定可靠,其相关变量具有丰富的非线性混沌动力学的特点。由于忆阻器的带记忆性非线性性质以及系统电路的无感特性,因此能够满足在各种环境下数据信息加密和保密通信等方面的功能需求。
【成果图片】

【联系方式】段治国、安红高、刘树楠、吴涛,02767868068,02767868067

